4БНЛ 17.3.50

Чертеж изделия:
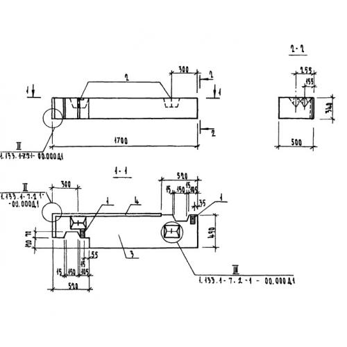
Характеристики изделия:
ПараметрЗначение
длина1700 мм
ширина500 мм
высота340 мм
вес310 кг
серия1.133.1-7

4БНЛ 17.3.50 Блоки поясные лоджий по серии 1.133.1-7.