В 2

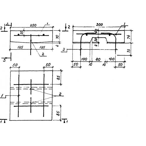
Чертеж изделия:
Характеристики изделия:
ПараметрЗначение
длина250 мм
ширина300 мм
высота74 мм
вес11,9 кг
Серия3.501.1-146

В 2 Блоки перекрывающие по Серии 3.501.1-146.